1、補償熱膨脹:可以補償多方向,大大優于只能單式補償的金屬補償器。
2、補償安裝誤差:由于管道連接過程中,系統誤差再所難免,纖維補償器較好的補償了安裝誤差。
3、消聲減振:纖維織物、保溫棉體本身具有吸聲、隔震動傳遞的功能,能有效的減少鍋爐、風機等系統的噪聲和震動。
4、無反推力:由于主體材料為纖維織物,無力的傳遞。用纖維補償器可簡化設計,避免使用大的支座,節省大量的材料和勞動力。
5、良好的_、_性:選用的氟塑料、有機硅材料具有較好的_和_性能。
6、密封性能好:有比較完善的生產裝配系統,纖維補償器可_無泄露。
7、體輕、結構簡單、安裝維修方便。
8、價格低于金屬補償器、質量優于進口產品。
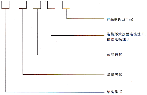
二、型號示例